Encontre preços batatos em leilões judiciais e extrajudiciais de carros, imóveis e outros bens.
Regina Aude Leilões

Regina Aude Leilões

Leilão da 1ª VARA CÍVEL de NOVA ANDRADINA (MS)

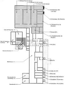
IMÓVEL RURAL COM 5,82 HA - ABATEDOURO

Local: MATO GROSSO DO SUL
Abertura: 14/06 - 12:03
Encerramento: 24/06 - 12:03
Modalidade: ONLINE
Leilão: Segundo
Ver lotes

Sobre o leilão

NO CASO DE PARCELAMENTO, O INTERESSADO DEVERÁ APRESENTAR PROPOSTA POR ESCRITO, COM NO MÍNIMO 2 (DOIS) DIAS ÚTEIS ANTES DO ENCERRAMENTO DO LEILÃO, PARA QUE HAJA TEMPO HÁBIL DE SER APRECIADA, A QUAL DEVERÁ SER ENCAMINHADA PARA:

[email protected]
JURIDICO
@REGINAAUDELEILOES.COM.BR

 

OBS: AS FOTOS DO ABATEDOURO ENCONTRAM-SE ANEXADAS NO BOTÃO EDITAL ELETRÔNICO.

 

As imagens são meramente ilustrativas, sendo imprescindível que os interessados leiam atentamente o edital e visitem o local a fim de atestarem suas condições, de modo que a gestora de leilões não será responsabilizada por eventuais alterações sob quaisquer aspectos.

 

A proposta deverá conter, além de nome e qualificação completa do proponente e do cônjuge, se casado, bem como, as condições pormenorizadas da oferta, como o indexador de correção monetária, percentual de entrada (mínimo 25%), acrescido de comissão, prazo para pagamento (máximo 30 parcelas mensais e sucessivas).

 

Vale ressaltar que até o início de encerramento do primeiro leilão, a proposta de aquisição deve considerar o valor da avaliação. Para o segundo leilão, até o  início de seu encerramento, deve observar os limites de valores fixados em edital de leilão. 

POSTERIOR A ANÁLISE E APROVAÇÃO DA PROPOSTA PELO LEILOEIRO, O INTERESSADO PODERÁ OFERTAR SEU LANCE NO SITE ATRAVÉS DO BOTÃO A PRAZO.

 

CASO TENHAM INTERESSE EM MODELO DE PROPOSTA A MESMA SE ENCONTRA EM ANEXO NO BOTÃO EDITAL ELETRÔNICO PARA O DEVIDO PREENCHIMENTO.

 

ANTES DE OFERTAR LANCES, LEIA ATENTAMENTE AO EDITAL - Aquele que tentar fraudar a arrematação, além da reparação do dano na esfera cível - Arts. 186 e 927 do Código Civil, estará sujeito às penalidades do artigo 358 do Código Penal.

 

DÚVIDAS SOBRE O PARCELAMENTO, ENTRAR EM CONTATO PELO TELEFONE (67) 4042-1555.

Lotes do leilão

Sobre o leiloeiro
Regina Aude Leilões
Regina Aude Leilões
REGINA AUDE, Leiloeira Pública Oficial, devidamente habilitada para a função, conforme Matrícula nº 013, livro 01, página 14, da Junta Comercial do Estado de Mato Grosso do Sul - JUCEMS e expresso nos termos do Art. 49 § 2º do Decreto Federal nº 57.651 de 19/11/66, nomeada em 12 de Abril de 2006 e publicado no Diário Oficial do Estado em 19 de Abril de 2006. Possui conhecimento na área administrativa de leilões há mais de 25 anos. Além da experiência adquirida em administrar e auxiliar leilões neste longo período, já realizou leilões para Órgãos Municipais, Estaduais e Empresas Particulares, com ótimo desempenho.

 
...

Importante: O site Comprar em Leilões não é responsável pelos leilões, apenas faz a divulgação dos mesmos.

Não é possível dar lances ou fazer compras nesse site, você será sempre direcionado para o site do leiloeiro responsável.