Encontre preços batatos em leilões judiciais e extrajudiciais de carros, imóveis e outros bens.
Regina Aude Leilões

Regina Aude Leilões

IMÓVEL RURAL COM 5,82 HA - ABATEDOURO

Lote 001 - IMÓVEL RURAL COM 5,82 HA COM EDIFICAÇÃO DE ABATEDOURO

Lance inicial: R$ 16.830.946,96
Ver lote no site do leiloeiro

Sobre o lote

UMA AREA RURAL MEDINDO 5,82 HA., desmembrada do Sitio Santa Amélia, constituído pelos Lotes nos. 19-C, 20, 21, e 22 da Gleba C, localizado neste Município e Comarca de Nova Andradina-MS, inscrito no CGC/MF nº 00.939.620/0001-90. Averbado às margens da matrícula imobiliária nº 15798 no Livro nº 2 Registro Geral do 1º Cartório de Registro de Imóveis da Comarca de Nova Andradina/MS, consoante fls.525-531 de 14 de março de 2022.
 
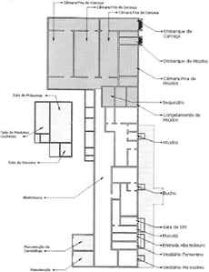
CONSOANTE FLS.330, CONSTAM DESCRITOS NO LAUDO DE AVALIAÇÃO DE 01 DE JUNHO DE 2020 OS SEGUINTES MAQUINÁRIOS: Sala de máquinas: Reservatório de amônia marca Tecnofrio, compressor frigorífico a pistão, rede de distribuição de gás frigorífico, painel elétrico 150 KW, gerador Stemac 450 KVA; Sala de Abate: (trilhos aéreos, plataformas em inox, ventiladores, serra de peito marca Jarvis modelo EBS1 1.500 W, serra de meia carcaça, serra de chifre marca Jarvis modelo EHS 1 1.500 W, pia de inox, painel elétrico 10 KW, porta de ferro 1,0 x 2,1 m, serra de peito, serra de chifre, pia de inox, i bica plataforma 27, suporte de bandeja para as plataformas 16 e 20); Sala de Miúdos: Mesa de inox para corte 2,0 x 1,0, ventilador, balança eletrônica capacidade 100 kg, máquina arqueadeira, mesa para embalar 2,0 x 1,0m inox, centrifuga de bater sangue, tanque de de cozimento inox, máquina de polir bucho inox, centrífuga de bucho inox 10 CV; Câmara de Resfriamento: Mesa de corte 2,0 x 1,0 m inox, carros de inox, quadros de comando serras 10 KW; Sala de Mocotó: Tanque em inox 500 l; Sala de Sequestro: Mesa de inox; Caldeira.
 
CARACTERÍSTICAS E/OU ESTADO DE CONSERVAÇÃO DO(S) BEM(NS): O imóvel possui edificação para o desenvolvimento de atividade para abatedouro de animais bovinos, o qual durante a vistoria de avaliação em 01 de Junho de 2020 constatou-se que estava há mais de sete anos sem funcionamento, bem como sem energia elétrica. A propriedade é delimitada por cercas convencionais de madeira branca e fios de arame ovalado liso, possuindo poço artesiano, reservatório de água, um curral, quatro lagoas de tratamento de fluídos, refeitório, um prédio de SIF, um galpão onde encontra-se instalado a caldeira, três câmaras frias, um compressor de refrigeração motor, um gerador de energia. Existe uma edificação principal de 1.501,00 m², sala de máquinas e armazenamento de 180,00 m², galpão em estrutura pré-moldada com 300,00 m² onde se encontra a caldeira e o refeitório com 196,00 m², SIF com 70,29m², curral cimentado sem cobertura limitado por grades de ferro com 830,00 m², quatro lagoas de tratamento de fluídos sendo duas delas com 1.250,00m² e as demais com 3.500,00m². 
 
2.2.1) CÂMARA FRIA: Conjunto de 200m² de painéis isotérmicos de 200 mm para túnel de congelamento, altura de 5m e área de 90m² com porta equipada com resistência elétrica; conjunto de 1225m² de painéis isotérmicos espessura 100 mm para três câmaras de resfriamento para 180 bois, antecâmara e expedição, área de 390 m², altura de 5 m e com 8 portas frigorificas e trilharem com 352 m.
 
2.2.2) MAQUINÁRIOS: máquinas industriais, estrutura elétrica, reservatório de agua, etc. Os equipamentos de abate são capacitados para o abate de 300 cabeças dia e encontram-se em perfeito estado de conservação, sendo depreciado de seu preço o percentual de 20% (vinte por cento) em razão do período de não utilização (parados há mais de sete anos), bem como falta de manutenção preventiva no período adequado.

2.2.3) ÁREAS CONSTRUÍDAS: edificação principal, sala de máquinas, galpão, refeitório, SIF. Na edificação principal (abatedouro) as paredes são de 25 cm de espessura, estrutura metálica com vão maior, e paredes revestidas de azulejos até 2,80m.
 
OBS.: Todas as informações baseiam-se no Laudo de Avaliação sob fl.324/355, realizado em 01 de junho de 2020. 
 
2.3) AVALIAÇÃO DO (S) BEM(NS): O bem imóvel junto de suas benfeitorias e maquinários, perceberam o valor total de R$ 16.830.946,96 (dezesseis milhões, oitocentos e trinta mil, novecentos e quarenta e seis reais e noventa e seis centavos), consoante atualização monetária sob fls.514, referente ao Laudo de Avaliação sob fl.339 de 01 de junho de 2020. 

2.3.1) O bem será entregue ao adquirente/arrematante no estado em que se encontra, competindo ao interessado os encargos necessários à efetivação do registro, caso necessário, bem como a verificação do estado físico do bem e os custos da retirada do bem do local onde se encontra.
 
3) LOCALIZAÇÃO DO (S) BEM(NS): O imóvel a ser praceado está localizado na rodovia MS 276, km 417, Bairro Umbaracá, Abatedouro Andrade Ltda, Comarca de Nova Andradina/MS, consoante fl.320 de 04 de maio de 2020. Distancia-se do Centro da cidade em 7,4km, conforme foto do “Google Earth”, disponível às fls. 334.
 
3.1) ROTEIRO DE ACESSO DO IMÓVEL: a localização do imóvel possui as seguintes confrontações: NORTE= Sitio Santa Amélia, SUL= Estrada Municipal, LESTE Rodovia Estadual MS-276, OESTE Sitio Santa Amélia; e perímetro: Inicia-se pelo marco M1 cravado no entroncamento da Rodovia Estadual MS-276 com a Estrada Municipal; deste ponto segue-se pela margem esquerda da Rodovia Estadual MS-276, sentido Nova Andradina, no azimute de 336º05'19” e distância de 247,00 metros, até o M2, cravado na margem da referida Rodovia MS-276 e divisa com a área remanescente do Sitio Santa Amélia; deste ponto segue-se divisando com o Sitio Santa Amélia, no azimute de 236º 48' 30" e distância de 251,00 metros até o M3; deste ponto segue-se na mesma confrontação, no azimute de 142º 19’ 00" e distância de 291,00 metros, até o M4, cravado na margem esquerda da Estrada Municipal sentido Rodovia MS-276, deste ponto segue-se confrontando com a margem da referida Estrada, azimute de 42º 59' 17" e distância de 194,00 metros, até o M1, fechando-se assim a área do polígono. Memorial Descritivo elaborado e assinado nesta Cidade aos 17.04.96 pelo engº agrimensor Ademilson Aparecido de Freitas CREA/MS 2976/D.
Sobre o leilão
Local: MATO GROSSO DO SUL
Abertura: 14/04 - 13:00
Encerramento: 14/06 - 12:03
Modalidade: ONLINE
Leilão: Primeiro
Sobre o leiloeiro
Regina Aude Leilões
Regina Aude Leilões
REGINA AUDE, Leiloeira Pública Oficial, devidamente habilitada para a função, conforme Matrícula nº 013, livro 01, página 14, da Junta Comercial do Estado de Mato Grosso do Sul - JUCEMS e expresso nos termos do Art. 49 § 2º do Decreto Federal nº 57.651 de 19/11/66, nomeada em 12 de Abril de 2006 e publicado no Diário Oficial do Estado em 19 de Abril de 2006. Possui conhecimento na área administrativa de leilões há mais de 25 anos. Além da experiência adquirida em administrar e auxiliar leilões neste longo período, já realizou leilões para Órgãos Municipais, Estaduais e Empresas Particulares, com ótimo desempenho.

 
...

Importante: O site Comprar em Leilões não é responsável pelos leilões, apenas faz a divulgação dos mesmos.

Não é possível dar lances ou fazer compras nesse site, você será sempre direcionado para o site do leiloeiro responsável.